Up: Техническое описание приводов БТА
Previous: Основные технические характеристики ЦСП
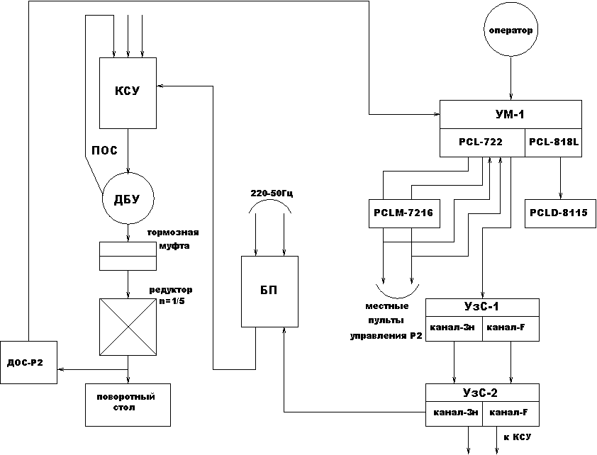
ЦСП поворотного стола стакана первичного фокуса БТА предназначен для автоматического вращения
поворотного стола, с размещенной на нем светоприемной аппаратурой,
по закону изменения параллактического угла P.
Аппраратура ЦСП поворотного стола включает в себя:
- модуль УзС1, состоящий из двух оптоизолирующих каналов;
- блок питания и совмещенный с ним УзС2. УзС2 включает в себя два
оптоизолирующих канала;
- блок КСУ (коммутационное устройство);
- исполнительный агрегат ДБУ, представляющий собой собственно
электродвигатель ДБУ40-25-6 и совмещенные с ним редуктор (
)
и тормозную муфту.
Рис.5. Структурная схема привода Р2.
Примечание:
Более подробную информацию о конструкции, функциях, составе отдельных
устройств и программном обеспечении можно найти в технической документации
БТА и фирменной документации электроприводов.
Документация
СЭК БТА